2003 Dodge Neon¶
1995-2005 Neon T350/T350HD Transaxle Cross-Reference Guide
Bosch 0280-155-976 injectors
NGC Chrysler ECU¶
152 pin connector (x4 38 pin)
Plug 1¶
38 pin
Plug color: black


| pos | b pos | color | desc | type |
|---|---|---|---|---|
| 1 | * | * | Not Used | * |
| 2 | Not Used | |||
| 3 | Not Used | |||
| 4 | Not Used | |||
| 5 | Not Used | |||
| 6 | Not Used | |||
| 7 | Not Used | |||
| 8 | Not Used | |||
| 9 | black | Ground | Ground | |
| 10 | ||||
| 11 | red | Hot in start & run | Input, 12v | |
| 12 | Hot in start & run | Input, 12v | ||
| 13 | green | Vehicle Speed Sensor | Input | |
| 14 | Brake Fluid Level Switch | Input | ||
| 15 | ||||
| 16 | ||||
| 17 | ||||
| 18 | black | Ground | Ground | |
| 19 | ||||
| 20 | Low Oil Pressure switch | Input | ||
| 21 | ||||
| 22 | Ambient Temperature Sensor | |||
| 23 | ||||
| 24 | ||||
| 25 | ||||
| 26 | ||||
| 27 | orange | TPS power | Output +5 | |
| 28 | ||||
| 29 | Hot all times | Input, 12v | ||
| 30 | Hot ? when exactly | Input, 12v | ||
| 31 | ||||
| 32 | ||||
| 33 | ||||
| 34 | ||||
| 35 | ||||
| 36 | ||||
| 37 | ||||
| 38 |
Plug 2¶
38 pin
Plug color: orange


| pos | b pos | color | desc | type |
|---|---|---|---|---|
| 1 | * | * | Not Used | * |
| 2 | ||||
| 3 | ||||
| 4 | ||||
| 5 | ||||
| 6 | ||||
| 7 | ||||
| 8 | ||||
| 9 | red | DarK BlIe/TAN | Coil #2 | Ouput |
| 10 | orange | Coil #1 | ||
| 11 | white | Injector #4 | ||
| 12 | orange | Injector #3 | ||
| 13 | green | Injector #2 | ||
| 14 | blue | Injector #1 | ||
| 15 | ||||
| 16 | Manifold Tuning Valve | Output | ||
| 17 | O2 Heater | |||
| 18 | O2 Heater | |||
| 19 | white | Generator/Alternator Field | Output, high-side (?) | |
| 20 | green | ECT Signal | Analog Input | |
| 21 | blue | Throttle Position Signal TPS | Analog Input | |
| 22 | Not Used | |||
| 23 | white | MAP signal | Input, analog | |
| 24 | black | knock sensor return | Ground | |
| 25 | green | knock sensor signal | ||
| 26 | Not Used | |||
| 27 | Sensor Ground (CKP, CMP, MAP, CLT, VSS) | Ground | ||
| 28 | orange | Idle Air Control solenoid return | Output, low side | |
| 29 | orange | 5V supply | Output 5v | |
| 30 | blue | Intake Air Temperature Signal IAT | Input | |
| 31 | O2 1/1 signal | input | ||
| 32 | O2 return | Ground | ||
| 33 | O2 1/2 signal | input | ||
| 34 | green | Camshaft Signal (CMP) Hall-Effect | Input | |
| 35 | blue | Crankshaft Signal (CKP) Hall-Effect | Input | |
| 36 | Not Used | |||
| 37 | Not Used | |||
| 38 | green | Idle Air Control solenoid | +12 supply |
Plug 3¶
38 pin
White


| pos | b pos | color | desc | type |
|---|---|---|---|---|
| 1 | ||||
| 2 | ||||
| 3 | white | Automatic Shut Down Relay (main relay?) | Output, low-side | |
| 4 | ||||
| 5 | ||||
| 6 | green | Radiator Fan relay | Output, low side | |
| 7 | ||||
| 8 | ||||
| 9 | ||||
| 10 | ||||
| 11 | A/C clutch rel | |||
| 12 | ||||
| 13 | ||||
| 14 | ||||
| 15 | ||||
| 16 | ||||
| 17 | black | Sensor Ground (TPS IAT) | Ground | |
| 18 | ||||
| 19 | ASD power | Input, +12v | ||
| 20 | ||||
| 21 | orange | Clutch interlock/Down | ||
| 22 | ||||
| 23 | ||||
| 24 | A/C SW SENS | |||
| 25 | ||||
| 26 | blue | Clutch Up signal | ||
| 27 | ||||
| 28 | ASD power | Input, 12v | ||
| 29 | ||||
| 30 | ||||
| 31 | ||||
| 32 | ||||
| 33 | ||||
| 34 | ||||
| 35 | ||||
| 36 | ||||
| 37 | white | Fuel Pump Relay | Output, low side | |
| 38 | Starter Relay | Output, low side |
Plug 4¶
38 pin
Automatic transmission control plug.
| pos | b pos | color | desc | type |
|---|---|---|---|---|
| 38 |
Diagrams¶
ECU¶

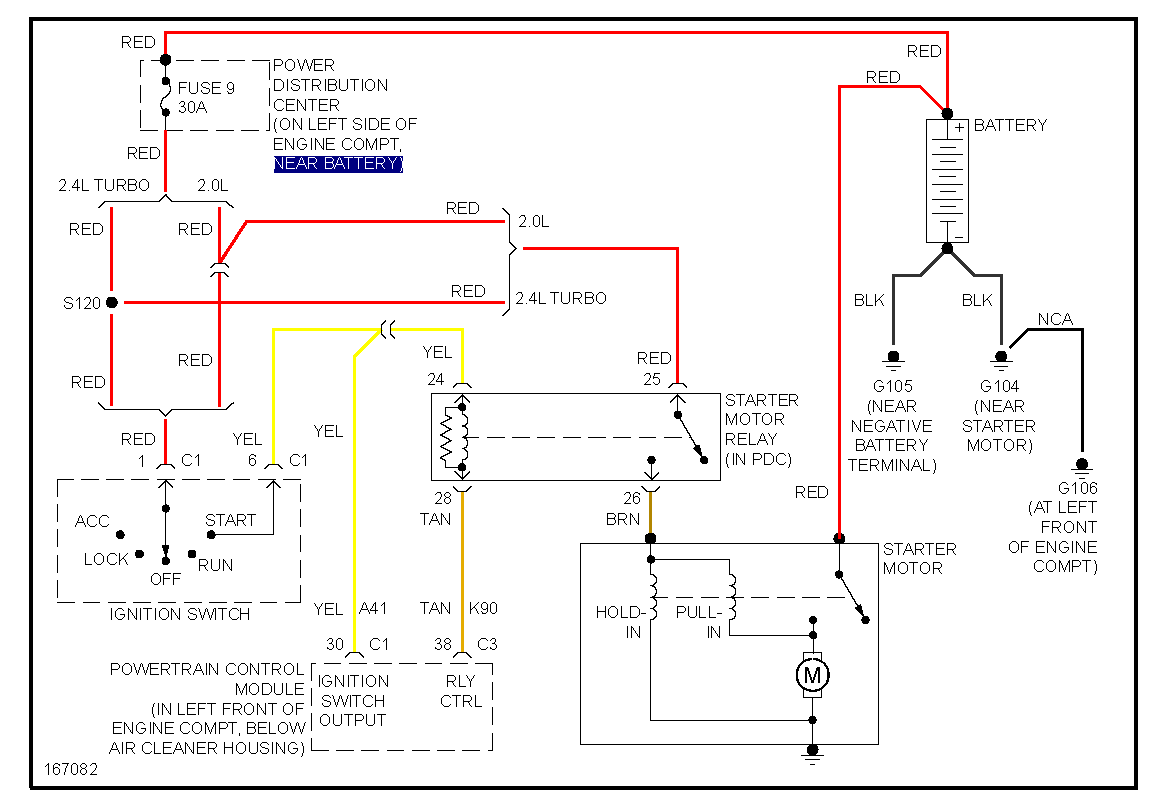
Starting¶

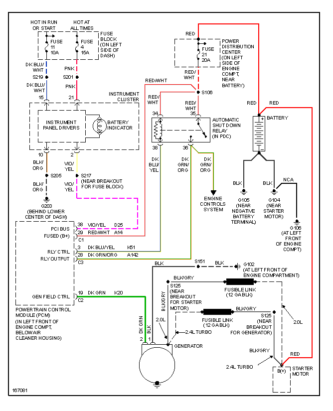
Charging¶

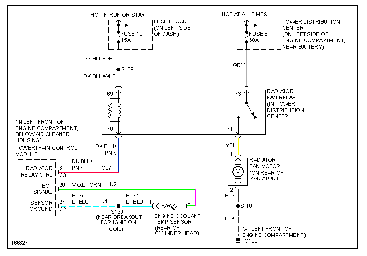
Cooling¶

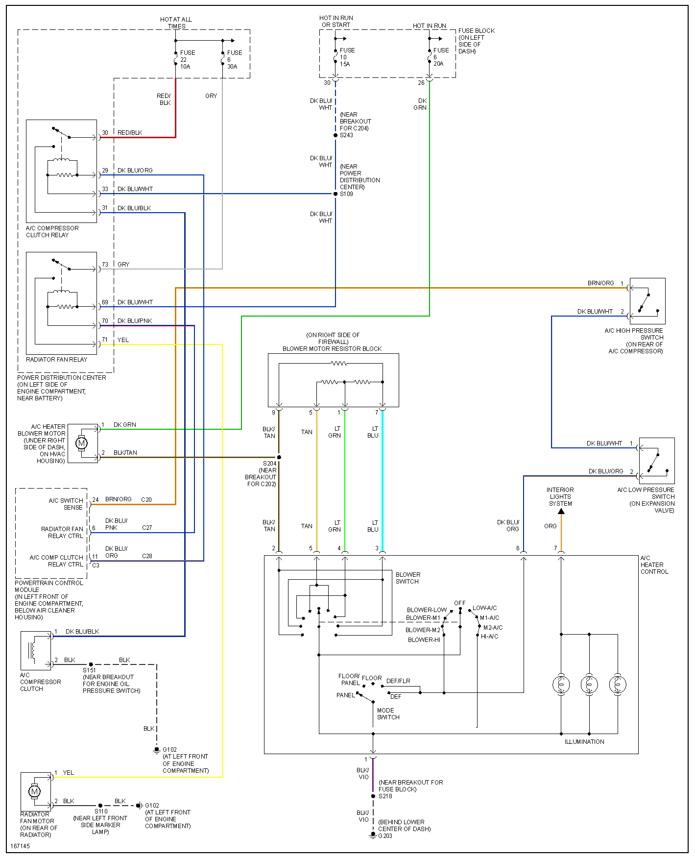
A/C¶

